太阳能最大功率点跟踪控制及实现
来源:56doc.com 资料编号:5D11020 资料等级:★★★★★ %E8%B5%84%E6%96%99%E7%BC%96%E5%8F%B7%EF%BC%9A5D11020
资料介绍
太阳能最大功率点跟踪控制及实现(毕业论文20000字)
【摘 要】
在全球经济与科技高速发展的同时,能源消耗问题也需要被重视对待。随着各种能源的枯竭,太阳能作为一种新兴的绿色能源,以其取之不竭、用之不尽、无污染等优点,受到人们越来越多的重视。目前光伏电池板的价格比较高,转换效率比较低,为了降低系统造价和有效地利用太阳能,本文对光伏发电最大功率点跟踪的研究显得尤为必要。
本文对光伏电池工作原理及工作特性和最大功率点跟踪控制技术进行了详细的研究,并且用Matlab/Simulink建立了仿真模型。首先,本文介绍了论文的相关研究背景以及论文的主要工作。其次,分析了太阳能电池板的工作原理,利用MATLAB/simulink模块对不同环境及不同日照强度下的太阳能电池输出特性进行了建模、仿真。再次,介绍并分析了最大功率点跟踪的原理,以及常用的几种跟踪方法。介绍了三种常用的DC/DC变换器的工作原理。在Matlab/Simulink中建立了Boost电路及PWM的模块。最后,用Simulink搭建了扰动观察法和电导增量法整体仿真模型。在这两种方法的基础上分别提出了改进的扰动观察法以及改进的电导增量法,并且对其进行了仿真。通过比较分析了这4种MPPT方法的仿真结果,得出了各方法的优缺点。扰动观察法控制简单易实现,但是响应速度慢,稳态时有震荡。改进的扰动观察法改善了响应速度并且减小了稳态时的震荡幅度。电导增量法控制精度高,响应速度快,但是对设备精度要求高。改进的电导增量法进一步提高了响应速度,降低了成本。
关键词:光伏;最大功率跟踪;Matlab/Simulink仿真;DC/DC变换器
【Abstract】
With the rapid developing of economic and technology, energy problem needs to be seriously treated.As the various energy dried up,solar power is a new green power. It is regarded as clean, pollution-free, and inexhaustible. Because the price of photovoltaic cell is expensive and conversion efficiency is low presently, the Maximum Power Point Tracking is absolutely necessary, in order to decrease system cost and increase efficiency.
This paper researches photovoltaic principle,operating characteristics and maximum power point tracking control techniques in detail.And some simulation models in Matlab / Simulink are established.Firstly, it introduces the background and work.Secondly, it analyzes the principle of the solar panel and uses the MATLAB software to build the simulation of the output characteristic for the solar cell under different temperature and isolation.Thirdly, it introduces the MPPT principle, comparing several common MPPT methods and find out their advantage and disadvantage. Then analysis three DC/DC converters’ principles.And using Matlab/
Simulink establish a Boost circuit and a PWM module.Finally,using Matlab/Simulink establish P&O method and Incremental Conductance method.On the basis of the two methods,imroved P&O method and improved Incremental Conductance method,and the simluation is conducted on them. Through the comparative analysis of the four kinds of MPPT method, the simulation results, the advantages and disadvantages of each method is obtained.The control of P&O method is easy but slow and it has a vibration on the steady state.Improved P&O method improves the response speed and reduces the vibration on the steady state.The control of Incremental Conductance method is fast ,accurate but its accuracy requirement is high on the equipment.Improv
-ed Incremental Conductance method improves the response speed and reduces the cost.
Key Words:Photovoltaic (PV);MPPT ; Matlab/Simulink ; DC/DC Converter
本论文主要研究内容有以下几个方面:
(1)分析太阳能电池板的工作原理,利用MATLAB/simulink模块对不同环境及不同日照强度下的太阳能电池输出特性进行建模、仿真。
(2)介绍并分析最大功率点跟踪原理,以及常用的几种跟踪方法。介绍三种常用的DC/DC变换器的工作原理。在Matlab/Simulink中建立Boost电路及PWM的模块。
(3)用Simulink搭建扰动观察法和改进的扰动观察法,电导增量法和改进的电导增量法这四种方法整体仿真模型,并进行仿真。
![]() ![]() 目录
1 引言 1
1.1 课题背景 1
1.2 光伏产业的发展现状 1
1.2.1 国外光伏发展现状 1
1.2.2 国内光伏发展现状 2
1.3 本课题研究的主要内容 3
2 光伏电池特性及其仿真模型的建立 4
2.1 光伏电池的工作原理 4
2.2 光伏电池等效电路 4
2.3 光伏电池仿真模型的建立 6
2.3.1 工程用光伏电池的数学模型 6
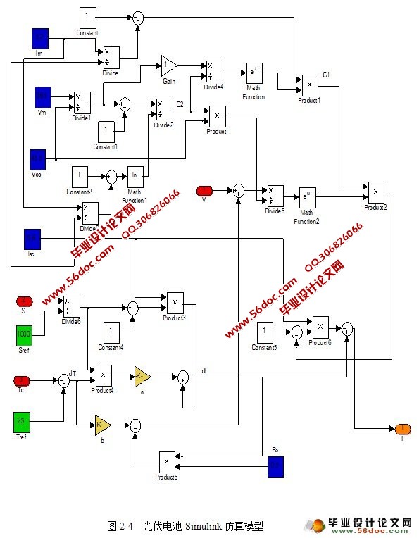
2.3.2 光伏电池的Simulink模型 9
3 光伏发电系统最大功率点跟踪系统的研究 16
3.1 最大功率点跟踪的原理 16
3.2 常用的几种最大功率点跟踪控制算法 17
3.2.1 恒定电压法 18
3.2.2 扰动观察法 18
3.2.3 电导增量法 19
4 最大功率跟踪系统的硬件设计 22
4.1 DC/DC变换电路 22
4.1.1 降压式变换器(Buck) 22
4.1.2 升压式变换器(Boost) 24
4.1.3 升降压式变换器(Buck-Boost) 26
4.2 Boost电路在Simulink中的实现 28
4.3 PWM模块 29
4.3.1 PWM概述 29
4.3.2 PWM的基本原理 30
4.3.3 PWM在Simulink中的实现 31
5 光伏发电最大功率跟踪控制算法simulink仿真分析 33
5.1 扰动观察法的实现 33
5.2 电导增量法的实现 38
5.3 改进的扰动观察法的实现 42
5.4 改进的电导增量法的实现 48
5.5 四种MPPT方法的比较分析 54
6 结论 57
6.1 结论 57
6.2 对光伏发电的展望 57
致谢 59
参考文献 60
|

