基于单片机的数据采集系统设计(附程序清单)(任务书,开题报告,外文翻译,论文14000字,程序清单)
摘 要
当今社会温湿度控制的研究越来越深入,各个领域都必须要充分考虑到温湿度的影响。传统温室温湿度检测采用温度计、湿度表、双金属带湿度测量仪等检测设备,这些手动测试方法效率低,耗时长,结果随机,误差大。因此,创建一个成本低,易于使用,并能精确显示出温度和湿度值的控制仪器是很有必要的。温湿度采集控制系统采用单片机来实现就具备上述优点,本文重点就是探讨基于单片机的温室大棚温湿度采集系统。
本设计用52单片机、温湿度传感器、液晶显示屏显示温湿度值以及通过按键控制限度值。温湿度数值由传感器采集到传递给单片机。在单片机的处理后,准确的显示到液晶屏上。如果测量数值超过设定上限值,将会驱动报警装置进行声光报警。我们可以相应进行升降温,加去湿等操作。
关键词:温湿度监控;单片机;温湿度传感器;温室
Abstract
Study on temperature and humidity control in today's society more and more deeply. In all areas must be fully taken into account. Traditional greenhouse temperature and humidity detected by a thermometer, hygrometer, bi-metal band and humidity measuring instrument, such as testing equipment, low efficiency of these test methods manual, time-consuming, the results of the random error is large. Therefore, to create a low cost, easy to use, and can accurately display the temperature and humidity control instrument value is required. Temperature and humidity acquisition and control system using SCM to achieve it with the above advantages, the focus of this paper is to explore the greenhouse temperature and humidity acquisition system based on microcontroller.
Design 52 microcontroller, temperature and humidity sensors, liquid crystal display and button control. Requirements for temperature and humidity control is easy to achieve. Temperature and humidity value from the sensor to be passed to the microcontroller. After the SCM process accurately displayed on the LCD screen. If the measured value exceeds the upper limit, the drive will alarm sound and light alarm. We can accordingly heating and cooling, dehumidification plus other operations.
Key Words:Temperature and humidity control;SCM ;temperature and humidity sensors;greenhouse



目 录
摘 要 I
Abstract II
第1章 绪论 1
1.1 研究背景 1
1.2 温湿度对农作物的影响 1
1.3 国内外现状 3
1.4 本章小结 4
1.5 论文章节安排 4
第2章 温室大棚监控系统设计 6
2.1 温室大棚的结构 6
2.2 系统总体方案设计 6
2.3 论文内容 9
第三章 系统硬件设计 10
3.1 元器件的选择 10
3.2硬件电路设计 13
3.3 系统总体电路 19
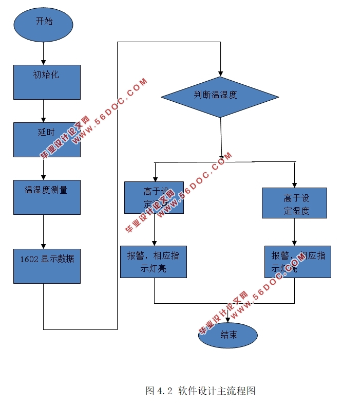
第4章 系统软件设计 21
4.1 概述 21
4.2 各模块的软件设计 22
第5章 系统仿真与实际测试 28
5.1 仿真调试软件 28
5.2 系统仿真与调试 29
5.3 实物测试 30
第6章 总结与展望 33
参考文献 34
致 谢 35
附录A 36
附录B 37
|